各種廢輪胎煉油工藝流程圖展示
廢輪胎煉油采用的是熱裂解工藝,是一種在無氧或少氧的密閉空間內,通過高溫加熱將廢輪胎轉化為有用的燃料和化學產品的技術。在這個過程中,一噸廢輪胎大約可以轉化為400公斤的燃料油,350公斤的粗炭黑,120公斤的鋼絲以及50公斤的可燃氣,資源利用率在90%以上。通過這種方式,廢輪胎不僅得到了有效的處理,還實現了資源的循環利用,最大限度地減少了環境污染。
輪胎煉油生產線流程展示
三種類型的廢輪胎煉油設備
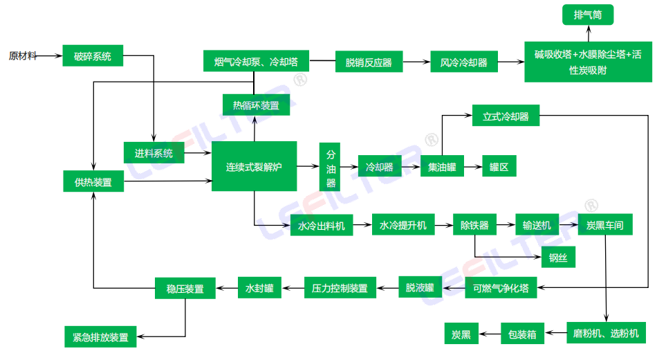
在實際生產中,由于工作方式的不同以及目標產物的差異,廢輪胎煉油工藝流程會有所區別。根據工作方式的不同,廢輪胎煉油可以分為間歇式和連續式兩種,前者一般是整胎進料,通過人工或者液壓上料機將整胎從一米四的大爐門口送入裂解爐內部裝填壓實,裝填完畢關閉爐門開始加熱。后者為膠粉膠塊進料,如果原料為整胎,需要先破碎,然后通過輸送機送入進料料倉,再從料倉通過螺旋送入裂解爐內部,所以兩者在進料端會有所區別。出料端同樣也會差異,裂解完成后,間歇式煉油需要待爐體溫度降至80攝氏度以內后方可打開爐門,將爐內的鋼絲和炭黑取出,而連續式煉油,尤其是全連續式煉油工藝可以實現高溫出渣。
間歇式廢輪胎煉油工藝流程圖
連續式廢輪胎煉油工藝流程圖
不管是哪種工藝,廢輪胎裂解后的初產物都是一樣的,那就是裂解油,粗炭黑和鋼絲,有的廢舊輪胎煉油廠裂解完成后直接將初產物出售,有的則會對初產物進行再加工,以提高收益率,最常見的就是將炭黑進行深加工,所以有的工藝流程上會配備炭黑深加工設備。
- 2025-08-11 廢輪胎煉油工藝
- 2024-12-09 廢輪胎熱裂解煉油設備水封進油的解決方案
- 2024-12-02 廢輪胎熱裂解煉油設備水封進油怎么回事?
- 2024-10-30 河南連續式廢輪胎煉油設備制造商
- 2024-10-08 廢輪胎煉油設備環保嗎來看下煉油和尾氣處理方法
- 2024-09-30 間歇式廢輪胎煉油設備是怎么產出輪胎油和炭黑的?
電話:400-118-6697 